如何改进液压夹具结构前 言一、飞轮壳三点定心液压夹具二、齿罩液压夹具

前 言

液压夹具的设计是一个不断改进的过程,本次我们分享两项专利方案,分别是飞轮壳三点定心液压夹具与齿罩液压夹具的详细设计与解析。

一、飞轮壳三点定心液压夹具

针对问题:

目前飞轮壳10序加工夹具定心采用两处固定导轮,一处弹簧浮动式导轮的定心结构。由于工件毛坯的铸造批次不同,工件毛坯的尺寸偏差较大,导致工件定位处的孔中心与夹具定位中心产生较大偏差,夹具没有起到定心的作用,致使后序加工的工件出现孔壁厚度不均现象,偏差过大,出现废品。

如何改进液压夹具结构前 言一、飞轮壳三点定心液压夹具二、齿罩液压夹具,定位,工件,第1张图1 飞轮壳三点定心液压夹具

1.夹具底板 2.三点定心组件 3.顺序阀 4.支撑柱

5.支撑缸 6.转角缸 7.角向定位块 8.拉缸

9.立板 10.角向定位组件11.顺序阀 24.工件

技术方案:

为了克服上述缺陷,设计一种飞轮壳三点定心液压夹具。通过推缸推动3个均匀分布的导杆,使导杆上的定位头定心。

如何改进液压夹具结构前 言一、飞轮壳三点定心液压夹具二、齿罩液压夹具,定位,工件,第2张图2 夹具结构示意图

1.夹具底板 2.三点定心组件 3.顺序阀 4.支撑柱

5.支撑缸 6.转角缸 7.角向定位块 8.拉缸

9.立板 10.角向定位组件11.顺序阀

技术特点:

飞轮壳三点定心液压夹具,依次包括夹具底板、三点定心组件、顺序阀a、顺序阀b、支撑柱、支撑缸、转角缸及角向定位组件等零部件。三点定心组件设置在夹具底板上,通过调整调整垫,使定位头处在同一圆弧上,通过推缸推动3个均匀分布的导杆,使导杆上的定位头定心。顺序阀、支撑柱、支撑缸、转角缸设置在夹具底板上。角向定位组件设置在夹具底板上,拉缸设置在立板上与角向定位块联接。

如何改进液压夹具结构前 言一、飞轮壳三点定心液压夹具二、齿罩液压夹具,定位,工件,第3张图3 夹具侧视剖面图

1.夹具底板 2.三点定心组件 4.支撑柱 10.角向定位组件

12.定位头 13.调整垫 14.定位导套 15.三点定位座

16.弹簧 17.衬套 18.导杆 19.定心套 20.推缸

21.推杆 22.弹簧 23.止推法兰 24.工件

使用过程:

将工件按角向定位方向将工件放置在支撑柱上,这时使液压站电磁阀处于中间位置卸荷,角向定位块插入工件上的槽口定位。油路中通油后,三点定心组件中的推缸推动推杆,使导杆上的定位头移动,接触工件定位面实现三点定心定位。之后通过顺序阀,支撑缸升起固定。再通过顺序阀,转角缸将工件压紧。工件加工完后,油路卸压,这时角向定位组件中的拉缸将角向定位块拉回,脱离工件。三点定心组件中推缸退回,推杆在弹簧的作用下退回,导杆带动定位头在弹簧作用下退回,定位头脱离工件。

二、齿罩液压夹具

针对问题:

目前齿罩加工以工件毛坯大孔定位,加工上平面及孔,再选用加工完的两孔定位加工毛坯打孔,需用两套夹具完成,且工艺的工序上,成本较高。

如何改进液压夹具结构前 言一、飞轮壳三点定心液压夹具二、齿罩液压夹具,定位,工件,第4张图4 齿罩液压夹具结构示意图

1.夹具板 2.辅支缸 3.转角缸 4.定位盘组件

5.支撑柱 6.杠杆缸 7.顺序阀 8.支撑缸

9.拉缸 10.粗定位杆 11.插销 12.弹性定位销

技术方案:

设计一种齿罩液压夹具,以工件毛坯大孔作为定位孔使用,并在本序中加工该毛坯大孔。工件毛坯大孔定位由定位盘组件及拉缸构成,在工件定位夹紧后,拉缸下拉定位盘脱离定位孔,同时辅支缸顶起并夹紧。

如何改进液压夹具结构前 言一、飞轮壳三点定心液压夹具二、齿罩液压夹具,定位,工件,第5张图5 齿罩液压夹具带工件

技术特点:

拉缸设置在定位盘组件内;辅支缸、转角缸、定位盘组件、支撑柱、杠杆缸、顺序阀、支撑缸、粗定位杆、插销及弹性定位销组件等零部件设置在夹具板上;顺序阀控制拉缸、杠杆缸及辅支缸下拉及夹紧;插销控制夹具板与工作台的位置。

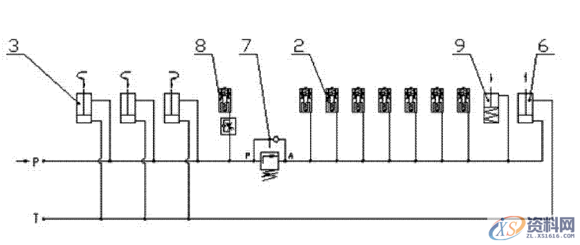
如何改进液压夹具结构前 言一、飞轮壳三点定心液压夹具二、齿罩液压夹具,定位,工件,第6张图6 齿罩液压夹具液压原理图

2.辅支缸 3.转角缸 6.杠杆缸

7.顺序阀 8.支撑缸9.拉缸

使用过程:

将工件沿夹具板上的粗定位杆把工件放置在支撑柱上,工件上的孔插入定位盘组件及弹性定位销组件上;转角缸将工件夹紧,同时支撑缸夹紧,通过顺序阀,杠杆缸夹紧,辅支缸顶起夹紧,同时拉缸将定位盘组件上的定位盘下拉,脱离工件。

东莞潇洒职业培训学校开设课程有:学历提升、数控编程培训、塑胶模具设计培训,压铸模具设计培训、冲压模具设计培训,精雕、ZBrush圆雕培训、Solidworks产品设计培训、pro/E产品设计培训、AutoformR7工艺分析培训,潇洒职业培训学校线下、线上网络学习方式,随到随学,上班学习两不误,欢迎免费试学!联系电话:13018639977

联系电话:13018639977(微信同号)QQ:2033825601

学习地址:东莞市横沥镇新城工业区兴业路121号-潇洒职业培训学校

免责声明:
1;所有标注为智造资料网zl.fbzzw.cn的内容均为本站所有,版权均属本站所有,若您需要引用、转载,必须注明来源及原文链接即可,如涉及大面积转载,请来信告知,获取《授权协议》。
2;本网站图片,文字之类版权申明,因为网站可以由注册用户自行上传图片或文字,本网站无法鉴别所上传图片或文字的知识版权,如果侵犯,请及时通知我们,本网站将在第一时间及时删除,相关侵权责任均由相应上传用户自行承担。
[complaint:内容投诉]
智造资料网打造智能制造3D图纸下载,在线视频,软件下载,在线问答综合平台 » 如何改进液压夹具结构前 言一、飞轮壳三点定心液压夹具二、齿罩液压夹具